Suffisait de lire la doc Honda de la NC.
Pour faire court : chercher le texte "VS Sensor" sur le fichier pdf.
Première conclusion => On voit que le VS Sensor est situé au même endroit sur tous les modèle X, XA, XD, S, SA et SD.
Ensuite on tombe sur la page 1-88 qui explique comment transite l'information depuis ce capteur.

- VS-Sensor.jpg (116.08 Kio) Vu 2800 fois
Le capteur de vitesse qui se trouve sur la boite de vitesse juste au dessus du pignon de sortie de boite envoie son signal au compteur.
Ensuite le compteur, via la ligne de communication TXD/RXD (double sens,) renvoie cette information au boitier de contrôle moteur (ECM).
Quand on monte un Speedo plug&play sur le capteur ça donne çà.

- VS-Sensor2.jpg (90.31 Kio) Vu 2800 fois
La valeur de vitesse renvoyée au contrôle moteur, traitée au niveau du compteur, est donc corrigée autant que celle qui est affichée.
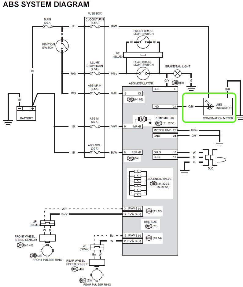
Quand on va à la page 20-3 on découvre le diagramme de l'ABS.
Là on voit que la seule information envoyé par le boitier ABS au compteur sort par sa borne n°21 -> fils orange/noir -> voyant led "ABS"
=> Le compteur ne reçoit pas les informations des capteurs de roue de l'ABS.
=> La valeur indiquée par l'odomètre (distance) est indépendante du système ABS.
Je ne ronfle pas ! Je rêve que je suis une NC.